SIWOQ3-400A/4P 双电源自动转换开关
阅读次数:1316 发布时间:2020-09-27

产品概述
SIWOQ3系列自动与电动转换开关电器,是集开关与逻辑控制于- -体,无需外加控制器,能够实现机电- -体化的自动转换开关电器。具有电压检测、频率检测、通讯接口、消防反馈、电气与机械互锁等功能,可实现自动、电动远程、紧急手动控制。
操作是由逻辑控制板以各种逻辑命令来管理电机、变速箱的操作运行来实现,电机带动开关弹簧蓄能、瞬时释放的加速机构,快速接通分断电路或进行电路转换,通过明显可见状态实现安全隔离,极大的提高了电气性能与机械性能。
SIWOQ3系列自动.与电动转换开关电器,控制部分为金属外壳,采用自动与电动两种控制型式,开关部分采用不饱和聚脂玻璃纤维增强模塑料制造外壳,有较强的介电性能、防护能力和可靠的操作安全性.
开关适用于供电系统的常用电源与备用电源的自动转换或两台负载设备的自动转换及安全隔离等。
开关造型美观、简洁、体积小。
SIWOQ3系列产品已获得3C认证证书。
符合标准:
国际标准
IEC 60947-1《低压开关设备和控制设备第一部分:总则》
IEC 60947-3《低压开关设备和控制设备开关、隔离器、隔离开关及熔断器组合电器》
IEC 60947-6-1《低压开关设备和控制设备多功能开关自动转换开关电器》
国家标准
GB 14048.1《低压开关设备和控制设备总则》
GB 14048. 3《低压开关设备和控制设备开关、隔离器、隔离开关及熔断器组合电器》
GB/T 14048. 11《低压开关设备和控制设备第6-1部分:多功能电器转换开关电器》
使用环境与用途
使用环境
1.海拔高度不超过2000米;
2.环境温度不高于+40°C ,不低于-5°C ;
3.温度为+ 40°C时,相对湿度不超过50% ;
4.对由于变化偶尔产生的凝露应采取特殊措施;
5.无爆炸危险介质环境,无雨雪侵袭环境;
6.污染等级为3级。
用途:
交流50Hz ,额定工作电压380V,额定电流100A至3150A。用于不频繁接通与分断电路。
产品如需特殊要求,请与公司联系。
产品介绍
1.开关具有三极、四极(三极+可通断中性极)产品;
2.产品具有可视化、数字化、网络化的功能特点;
3.可远程消防置零,紧急情况下可强制置零(同时切断两路电源) ;
4.具有自动、电动和手动三种操作方式选择。具有明显通断位置指示、挂锁等功能;
5.使用斯沃控制软件;
6.具有消防反馈功能。
产品型号:
SIWOQ3-125A/3P 、SIWOQ3-125A/4P
SIWOQ3-160A/3P 、SIWOQ3-160A/4P
SIWOQ3-200A/3P 、SIWOQ3-200A/4P
SIWOQ3-250A/3P 、SIWOQ3-250A/4P
SIWOQ3-315A/3P 、SIWOQ3-315A/4P
SIWOQ3-400A/3P 、SIWOQ3-400A/4P
SIWOQ3-500A/3P 、SIWOQ3-500A/4P
SIWOQ3-630A/3P 、SIWOQ3-630A/4P
SIWOQ3-1000A/3P 、SIWOQ3-1000A/4P
SIWOQ3-1250A/3P 、SIWOQ3-1250A/4P
SIWOQ3-1600A/3P 、SIWOQ3-1600A/4P
SIWOQ3-2000A/3P 、SIWOQ3-2000A/4P
SIWOQ3-2500A/3P 、SIWOQ3-2500A/4P
SIWOQ3-3200A/3P 、SIWOQ3-3200A/4P
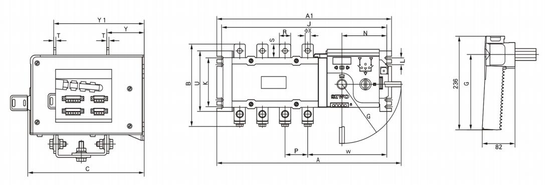
产品尺寸:

产品参数表:

下一篇:MYS5-175




